一體式放料球閥產品概述
一體式放料球閥是一種在一片式浮動球球閥結構的基礎上,并結合反應釜使用性能和操作條件設計而成的球式放料閥,其特點是將閥體入口設計成比出口大二到三個規格的變徑結構,其中出口端通常為閥門公稱尺寸,而入口端則為與反應釜底放料孔相配套的法蘭,那樣就可以很方便的將它連接在釜底中心,作為反應釜的放料口,并且該閥閥座與端面法蘭距離近,這樣可使球體緊貼在釜底,物料滯留少。本產品具有結構緊湊,密封性能好,流體阻力小等特點,因此既可用于精細化工、制藥、食品等行業的反應鍋上,也能用在細軟顆粒介質輸送。
一體式放料球閥的關閉件為一帶孔球體繞通道的垂線進行90度旋轉,以達到開啟或關閉的目的,其操作桿可根據需要設計成由右45度向左45度轉動為關閉,由左45度向右45度轉動為開啟,這種啟閉終點角度更適合于樓上加料,樓下放料操作的反應釜安裝方式,手柄高度保持在同一水平面上,很方便。該閥也可以將氣缸或液壓缸水平懸掛式安裝,基本接近鍋底,對反應鍋下的操作空間占用少,又避免了因閥桿與活塞桿在一直線而因泄漏引起的干擾影響。本產品既承接了球閥的所有優點,又很好的解決了與反應釜的合理配套的連接方式問題。
一體式放料球閥零件材料
| 序號 | 零件名稱 | 材料名稱 | ||||
| 1 | 閥 體 | WCB | CF8 | CF3 | CF8M | CF3M |
| 2 | 閥座壓蓋 | WCB | CF8 | CF3 | CF8M | CF3M |
| 3 | 閥 座 | R-PTFE、PTFE、TEFLON、NYLON、PPL、PEEK、DEVLON、SS+HF | ||||
| 4 | 球 體 | 2Cr13 | 304 | 304L | 316 | 316L |
| 5 | 閥 桿 | 2Cr13 | 304 | 304L | 316 | 316L |
| 6 | 填 料 | GRAPHITE、R-PTFE、PTFE、TEFLON、PCTFE | ||||
| 7 | 填料壓蓋 | WCB | CF8 | CF3 | CF8M | CF3M |
| 8 | 螺 釘 | 35CrMo | 304 | 304 | 316 | 316 |
一體式放料球閥性能規范
| 公稱壓力PN(MPa) | 1.6 | 2.5 | 4.0 | 2.0 | 5.0 |
| 殼體試驗壓力(MPa) | 2.4 | 3.75 | 6.0 | 3.0 | 7.5 |
| 高壓液體密封試驗壓力(MPa) | 1.76 | 2.75 | 4.4 | 2.2 | 5.5 |
| 低壓氣體密封試驗壓力(MPa) | 0.6 | 0.6 | 0.6 | 0.6 | 0.6 |
| 設計制造 | GB/T 12237、GB/T 21385、ASME B16.34、API 608 | ||||
| 結構長度 | GB/T 12221、ASME B16.10或按訂貨合同要求 | ||||
| 連接法蘭 | JB/T 79、GB/T 9113、HG/T 20592、HG/T 20615、SH/T 3406、ASME B16.5等 | ||||
| 檢驗試驗 | GB/T 26480、JB/T 9092、API 598 | ||||
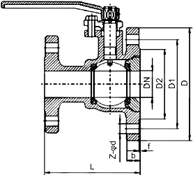
一體式放料球閥主要尺寸
| 公稱壓力 PN | 公稱通徑 DN | 外形及連接尺寸/mm | |||||
| L | D | D1 | D2 | b-f | Z-?d | ||
| 16 | 25×50 | 125 | 160 | 125 | 100 | 16-3 | 4-18 |
| 32×65 | 135 | 180 | 145 | 120 | 18-3 | 4-18 | |
| 40×65 | 150 | 180 | 145 | 120 | 18-3 | 4-18 | |
| 40×80 | 150 | 195 | 160 | 135 | 20-3 | 8-18 | |
| 50×80 | 165 | 195 | 160 | 135 | 20-3 | 8-18 | |
| 50×100 | 165 | 215 | 180 | 155 | 20-3 | 8-18 | |
| 65×100 | 180 | 215 | 180 | 155 | 20-3 | 8-18 | |
| 65×125 | 180 | 245 | 210 | 185 | 22-3 | 8-18 | |
| 80×125 | 240 | 245 | 210 | 185 | 22-3 | 8-18 | |
| 80×150 | 240 | 280 | 240 | 210 | 24-3 | 8-18 | |
| 100×150 | 260 | 280 | 240 | 210 | 24-3 | 8-23 | |
| 100×200 | 260 | 335 | 295 | 265 | 26-3 | 12-23 | |
| 表中未列出的其他規格參數,請咨詢汗越閥門技術部! | |||||||
一體式放料球閥結構圖

如果你需訂購我廠放料閥系列產品,咨詢時煩請說明公稱通徑、公稱壓力、閥體和內件材料、使用溫度、法蘭執行標準及法蘭密封面形式等,本產品有軟密封和金屬硬密封兩種可供選擇,以適應不同的工況需求。
網站首頁